BEC-12/630A PT Sectionneur 12kV 630A - Transformateur de tension Sectionneur SF6 Free Switchgear 20kA 25kA

Description:

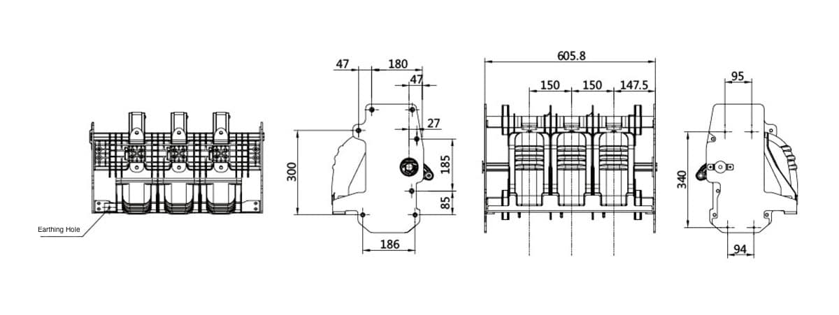
Sectionneur BEC-12/630A PT : Sectionneur de transformateur de tension 12kV 630A sans SF6, coupure 20kA/25kA, tenue 50kA/63kA, armoire étanche IP67, fonctionnement électrique automatisé pour l'appareillage de commutation.

Applications:

Interrupteur-sectionneur Advanced BEC-12/630A PT: Modèle Premium BEC-12/630A avec transformateur de tension intégré pour les applications d'appareillage de commutation 12kV 630A sans SF6, offrant un pouvoir de coupure en court-circuit exceptionnel de 20kA/25kA avec un courant de crête de 50kA/63kA et une durée nominale de 3s, utilisant une pression de remplissage d'air sec de 0,02MPa pour une isolation écologique, offrant une impulsion de foudre de 85kV sur la distance d'isolation et une fréquence de puissance de 48kV, conçu avec une protection d'armoire scellée IP67 et une coque d'armoire IP4X pour une résistance supérieure à l'environnement.

Le réseau de distribution automatisé est prêt: Le BEC-12/630A incorpore une capacité de fonctionnement électrique pour une véritable automatisation du réseau de distribution avec une séquence de fonctionnement nominale de 0-0,3s-CO-180s-CO et une résistance aux impulsions de foudre de 75kV (phase à phase/terre), conçu pour des applications d'appareillage de commutation sans SF6, fournissant une solution intégrée d'isolation PT et de mesure de tension pour les sous-stations, les installations industrielles, les services publics et les réseaux de distribution automatisés nécessitant une déconnexion fiable des transformateurs de tension avec un pouvoir de coupure élevé et une protection complète de l'environnement.

Spécifications

BEC-12-630A PT Isolating Switch 12kV 630A - Transformateur de tension Sectionneur SF6 Free Switchgear 20kA 25kA

Caractéristiques

Spécifications de l'interrupteur-sectionneur BEC-12/630A PT Paramètres techniques Unité
Numéro de modèle BEC-12/630A -
Marque Bepto Insulation Systems -
Type de produit Interrupteur de sectionnement PT - Sectionneur de transformateur de tension (sans SF6) -
Tension nominale 12 kV
Courant nominal 630 A
Fréquence nominale 50 Hz
Courant nominal de rupture en court-circuit 20 / 25 kA
Courant nominal de court-circuit (crête) 50 / 63 kA
Courant nominal de courte durée 20 / 25 kA
Courant nominal de crête supporté 50 / 63 kA
Courant nominal de courte durée Durée 3 s
Tension nominale de tenue puissance-fréquence à court terme (phase à phase/phase à terre) 42 kV
Tension nominale de tenue aux chocs de foudre (phase à phase/phase à terre) Crête 75 kV
Tension nominale de tenue puissance-fréquence à court terme (à travers la distance d'isolation) 48 kV
Tension nominale de tenue à l'impulsion de foudre (à travers la distance d'isolation) Crête 85 kV
Pression nominale de remplissage d'air sec (pression manométrique à 20°C) 0.02 MPa
Protection contre les agressions (IP) de l'enveloppe de l'armoire IP4X -
Protection contre les agressions (IP) de l'armoire étanche IP67 -
Séquence de fonctionnement nominale O-0,3s-CO-180s-CO -
Type d'opération Électricité (automatisée) -
Caractéristiques environnementales Sans SF6 (isolation par air sec) -
Application Appareils de commutation sans SF6, armoires PT, réseaux automatisés -

Faites connaître Bepto au monde entier

Bepto est une entreprise chinoise de premier plan dans le domaine de l'isolation électrique, qui se concentre sur le développement de solutions avancées pour les futurs systèmes électriques. Nous soutenons la sécurité et la croissance de la transmission et de la distribution, avec des partenaires à long terme tels que State Grid, ABB, Schneider, Siemens et GE. Nos services s'adressent à des clients dans plus de 22 pays.

Application

TOUT CE QUE VOUS N'AVEZ PAS PU TROUVER?
Parlez avec nos vendeurs

Bepto se concentre sur le marché mondial et fournit à ses clients des produits adaptés au marché local :

ENVOYEZ-NOUS UN COURRIEL
Nous contacter

Inébranlable dans son dévouement envers ses clients et dans ses innovations de pointe, Bepto est votre allié indéfectible dans le voyage qui s'annonce.

Formulaire Contact 2
🔒 Vos informations sont sécurisées et cryptées.
Logo Bepto rouge
Obtenir plus d'avantages depuis Soumettre le formulaire d'information
Formulaire de contact
🔒 Vos informations sont sécurisées et cryptées.