FKN12-24 Interrupteur à coupure d'air 24kV 630A - Air comprimé LBS FKRN12 Combinaison de fusibles pour l'appareillage intérieur

Description:

FKN12-24 Air Load Break Switch : 24kV 630A LBS à air comprimé, combinaison de fusibles FKRN12, mécanisme à ressort, montage frontal/latéral/basculant, poste terminal, poste de type boîte, -25°C à +40°C.

Applications:

Série avancée d'interrupteurs à coupure d'air FKN12-24kV: Premium FKN12 interrupteur de rupture de charge à air comprimé et FKRN12 combinaison avec fusible conçus pour les systèmes de distribution d'énergie triphasés AC 50Hz 24kV, assurant le contrôle et la protection des transformateurs, des câbles, des lignes aériennes et de l'équipement électrique, particulièrement adaptés aux postes de transformation terminaux et aux postes de type boîte dans les réseaux de transport d'électricité, Il est doté d'un mécanisme de commande à ressort à fonctionnement manuel ou électrique (moteur), offrant des options d'installation flexibles, y compris des configurations à montage frontal, latéral et à bascule avec possibilité de fonctionnement à droite ou à gauche, conçu pour une température ambiante de -25°C à +40°C à des altitudes allant jusqu'à 1 000 m.

Type de boîte à bornes Prêt pour la station: FKN12/FKRN12 intègre une tolérance quotidienne à l'humidité de 95% et une résistance aux tremblements de terre de 8 degrés, convenant aux environnements exempts d'incendie, d'explosion, de pollution, de corrosion chimique et de vibrations violentes, fournissant une solution fiable de commutation de rupture de charge à air comprimé pour les appareillages de commutation 24kV intérieurs, les sous-stations terminales, les sous-stations de type boîte nécessitant une protection des transformateurs/câbles/lignes aériennes avec des performances éprouvées du mécanisme à ressort et des options de montage flexibles.

Spécifications

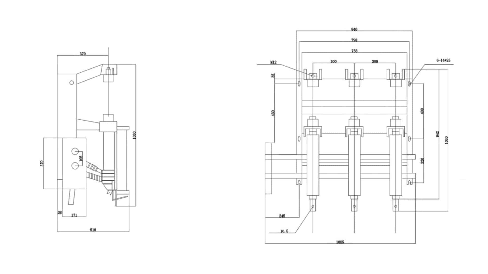
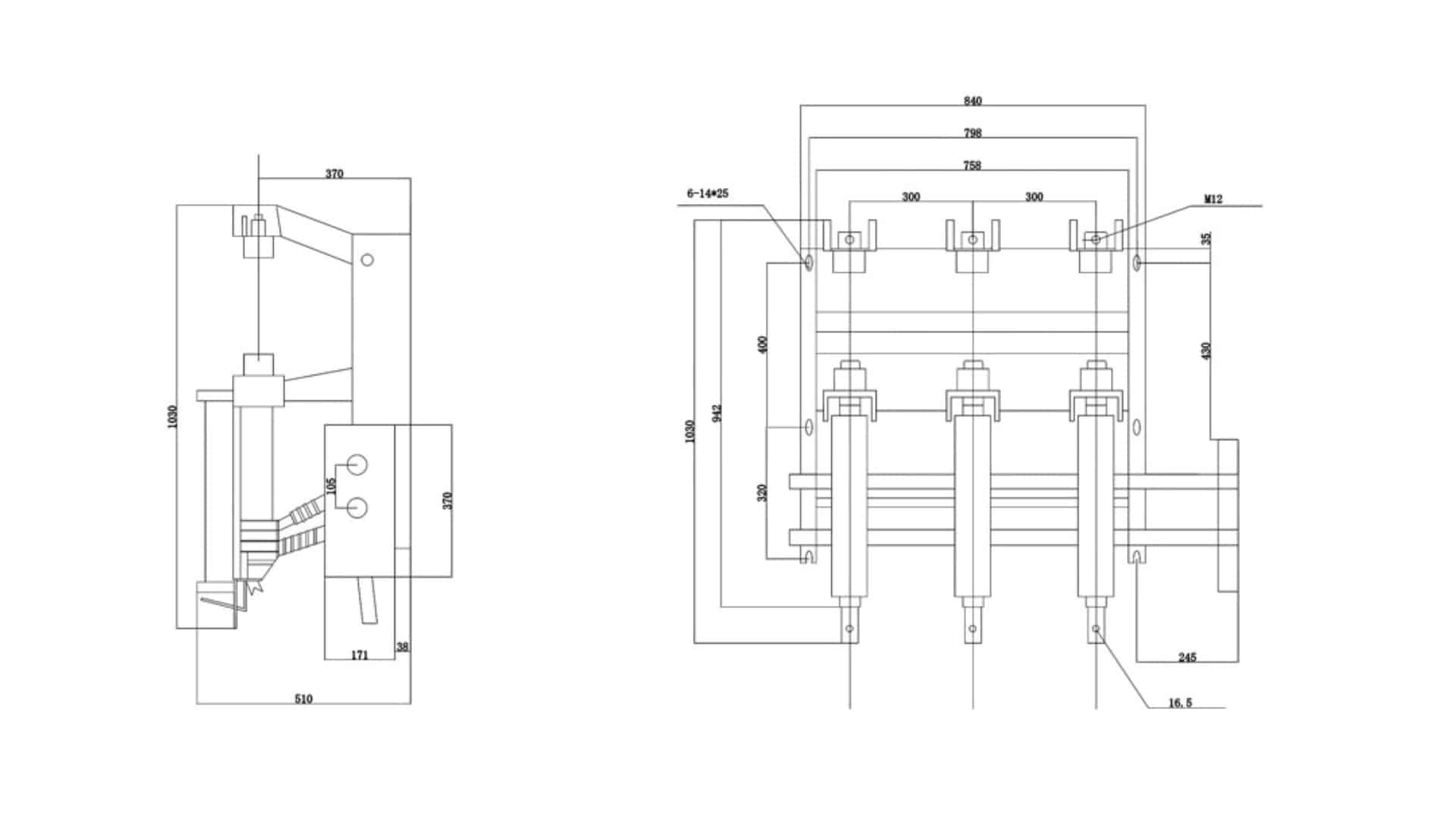
FKN12-24 Interrupteur à coupure d'air 24kV 630A - Air comprimé LBS FKRN12 Combinaison de fusibles pour l'appareillage intérieur

FKN12-24 Interrupteur à coupure d'air 24kV 630A - Air comprimé LBS FKRN12 Combinaison de fusibles pour l'appareillage intérieur

FKN12-24 Interrupteur à coupure d'air 24kV 630A - Air comprimé LBS FKRN12 Combinaison de fusibles pour l'appareillage intérieur

Caractéristiques

Objet   FKN12A-24 FKRN12A-24
Tension nominale kV 24 24
Fréquence nominale Hz 50 50
Courant nominal A 630 1250
Niveau d'isolation nominal 1min IF Withstand Voltage Jusqu'au sol, interphase kV 65 65
Rupture d'isolation 79 79
Tension de tenue aux chocs de foudre (peak) Jusqu'au sol, interphase 125 125
Rupture d'isolation 145 145
Courant nominal de courte durée

(courant thermique stable)

Commutateur de charge KA 20 -
Interrupteur de mise à la terre 20 -
Durée nominale à court terme

(Temps de stabilité thermique)

Commutateur de charge S 4 -
Interrupteur de mise à la terre 2 -
Courant nominal de courte durée (peak) KA 50 -
Courant de rupture nominal Courant de rupture de la charge active A 630 -
Courant de rupture de l'anneau fermé 630 -
5% Courant de rupture de la charge active 31.5 -
Courant de charge du câble 10 -
Capacité du transformateur à charge de rupture à vide KVA 1250 -
Courant nominal de rupture à court terme

(current limitation fuse) (fusible de limitation de courant)

KA - 31.5
Courant de transfert nominal A - 1200
Durée de vie mécanique cycles 2000 2000

Faites connaître Bepto au monde entier

Bepto est une entreprise chinoise de premier plan dans le domaine de l'isolation électrique, qui se concentre sur le développement de solutions avancées pour les futurs systèmes électriques. Nous soutenons la sécurité et la croissance de la transmission et de la distribution, avec des partenaires à long terme tels que State Grid, ABB, Schneider, Siemens et GE. Nos services s'adressent à des clients dans plus de 22 pays.

Application

TOUT CE QUE VOUS N'AVEZ PAS PU TROUVER?
Parlez avec nos vendeurs

Bepto se concentre sur le marché mondial et fournit à ses clients des produits adaptés au marché local :

ENVOYEZ-NOUS UN COURRIEL
Nous contacter

Inébranlable dans son dévouement envers ses clients et dans ses innovations de pointe, Bepto est votre allié indéfectible dans le voyage qui s'annonce.

Formulaire Contact 2
🔒 Vos informations sont sécurisées et cryptées.
Logo Bepto rouge
Obtenir plus d'avantages depuis Soumettre le formulaire d'information
Formulaire de contact
🔒 Vos informations sont sécurisées et cryptées.