FZW32-40.5 Interruttore di interruzione del carico sotto vuoto 40,5kV 630A - Sezionatore ad alta tensione per esterni 10000 cicli 1000m

Descrizione: il prodotto

FZW32-40.5 Interruttore a vuoto: sezionatore ad alta tensione da esterno da 40,5kV 630A, 10000 cicli meccanici, interruzione del trasformatore da 1250kVA, 1000m di altitudine, da -25°C a +40°C, livello di inquinamento IV.

Applicazioni: applicazioni

Serie avanzata di interruttori di rottura del carico in vuoto FZW32-40,5: L'interruttore di carico a vuoto ad alta tensione da esterno Premium è stato progettato per sistemi di distribuzione con tensione nominale di 40. 5kV, frequenza nominale di 50Hz.5kV, frequenza nominale 50Hz, combinando l'esperienza nella produzione di interruttori di carico maturi a livello nazionale con la tecnologia avanzata d'oltreoceano, con una corrente nominale di 630A, un'interruzione del carico attivo di 630A, un'interruzione del ciclo chiuso di 630A e un'interruzione della carica del cavo di 10A, Capacità di rottura del trasformatore a vuoto di 1250kVA, resistenza a breve termine di 20kA/4s, resistenza di picco di 50kA, chiusura di cortocircuito di 50kA, resistenza del circuito principale di ≤95μΩ, 10000 cicli di vita meccanica, asincronismo di apertura/chiusura trifase di ≤15ms, pressione di contatto di 420±42N, distanza di contatto di ≥360mm.

Pronto per l'alta tensione e gli ambienti estremi: FZW32-40,5 incorpora il funzionamento del motore (≌220V, ≤200W), coppia operativa di picco ≤300Nm, funzionamento da -25°C a +40°C (temperatura giornaliera ≤32K), altitudini ≤1000m, pressione del vento ≤700Pa (34m/s), inquinamento dell'aria di livello IV (GB5582), intensità del terremoto ≤8, fornendo una soluzione affidabile di commutazione dell'interruzione del carico a vuoto con disconnessione ad alta tensione per i sistemi di distribuzione all'aperto.

Specifiche tecniche

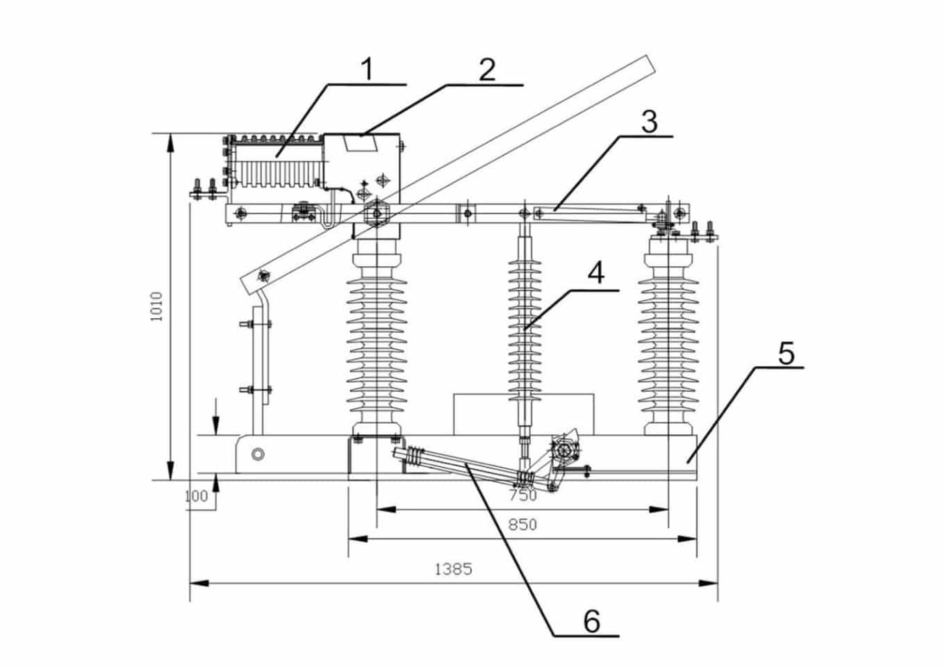
FZW32-40.5 Interruttore di interruzione del carico in vuoto 40,5kV 630A - Sezionatore ad alta tensione per esterni 10000 cicli 1000m

FZW32-40.5 Interruttore di interruzione del carico in vuoto 40,5kV 630A - Sezionatore ad alta tensione per esterni 10000 cicli 1000m

Caratteristiche

FZW32-40.5 Interruttore a vuoto a rottura di carico Specifiche FZW32-40.5 Unità
Numero di modello FZW32-40.5 -
Tensione alternativa 36-40kV -
Marchio Sistemi di isolamento Bepto -
Tipo di prodotto Interruttore sezionatore ad alta tensione in vuoto per esterni in c.a. -
Tecnologia di base Esperienza di produzione matura a livello nazionale + tecnologia avanzata all'estero -
Tensione nominale 40.5 kV
Corrente nominale 630 A
Frequenza nominale 50 Hz
Corrente di picco nominale 50 kA
Corrente nominale di tenuta a breve termine 20 kA
Corrente nominale di tenuta a breve termine Durata 4 s
Corrente di interruzione del carico attivo nominale 630 A
Corrente nominale di rottura in anello chiuso 630 A
Corrente di interruzione nominale del cavo 10 A
5% Corrente nominale attiva di rottura del carico 31.5 A
Capacità di rottura nominale del trasformatore a vuoto 1250 kVA
Corrente nominale di chiusura del cortocircuito 50 kA
Resistenza del loop principale ≤95 μΩ
1min Tensione di tenuta a frequenza di alimentazione (prova a secco, da polo a polo/terra) 95 kV
1min Tensione di tenuta a frequenza di alimentazione (prova a secco, frattura isolante) 115 kV
1min Tensione di tenuta a frequenza di alimentazione (prova a umido, da polo a polo/terra) 85 kV
Tensione di tenuta all'impulso di un fulmine (da polo a polo/terra, picco) 185 kV
Tensione di resistenza all'impulso del fulmine (frattura isolante, picco) 215 kV
Vita meccanica 10000 cicli
Asincronismo di apertura/chiusura trifase ≤15 ms
Tensione del motore ≌220 V
Potenza del motore ≤200 W
Deviazione della posizione di rottura del coltello a contatto ≤5 mm
Contatto principale Pressione del coltello 420±42 N
Distanza tra i coltelli a contatto ≥360 mm
Coppia operativa di picco nominale ≤300 Nm
Temperatura dell'aria ambiente Da -25 a +40 °C
Differenza di temperatura giornaliera ≤32 K
Altitudine ≤1000 m
Pressione del vento ≤700 (velocità del vento 34m/s) Pa
Grado di inquinamento atmosferico Livello IV (GB5582 4.1) -
Intensità sismica ≤8 -
Vantaggi principali Produzione nazionale matura + tecnologia avanzata d'oltreoceano, 10000 cicli meccanici, sezionamento ad alta tensione, interruzione del trasformatore da 1250kVA, funzionamento del motore, livello di inquinamento IV, altitudine 1000m -

Facciamo conoscere al mondo la Bepto

Bepto è un'azienda cinese leader nel settore dell'isolamento elettrico, focalizzata sullo sviluppo di soluzioni avanzate per i sistemi energetici del futuro. Supportiamo la sicurezza e la crescita della trasmissione e della distribuzione, con partner di lunga data tra cui State Grid, ABB, Schneider, Siemens e GE. I nostri servizi raggiungono clienti in oltre 22 Paesi.

Applicazione

TUTTO CIÒ CHE NON SEI RIUSCITO A TROVARE.
Parlate con le nostre vendite

Bepto si concentra sul mercato globale e fornisce ai suoi clienti prodotti adatti al mercato locale:

INVIATECI UN'E-MAIL
Contatto

Con una dedizione incrollabile nei confronti dei clienti e con innovazioni all'avanguardia, Bepto è il vostro alleato costante nel viaggio che vi attende.

Modulo Contatto 2
🔒 Le vostre informazioni sono sicure e criptate.
Logo Bepto rosso
Ottenere più vantaggi da quando si invia il modulo informativo
Modulo di contatto
🔒 Le vostre informazioni sono sicure e criptate.